Teslan teknologiaa ja tuhoisaa valokaarta sivuavat julkaisut

Nikola Teslan patentteja ja keksintöjä sivuavat aiheet

Re: Teslan teknologiaa ja tuhoisaa valokaarta sivuavat julka

ViestiKirjoittaja siviili2003 » 04.06.2024 09:53

tesla kirjoitti:*Tämän mukaan Tesla Iso oli väärässä - magneetit laskevat spark gapin tehoa:

Kahtokaahan:

https://tesla-coil-builder.com/magnetic ... experiment

mitäs vastaatte???



tyyppi on käyttänyt testeissään radioaktiivista kipinäväli materiaalia, tää koejärjestely sisältää liikaa epätarkkuustekijöitä, että siitä vois mitään väittää.
Avatar
siviili2003
 
Viestit: 2987
Liittynyt: 16.09.2009 20:08

Re: Teslan teknologiaa ja tuhoisaa valokaarta sivuavat julka

ViestiKirjoittaja tesla » 12.06.2024 04:55

no mitäs tähän vastaatte?

mites tämä toimii?? häh?

https://www.youtube.com/watch?v=vSxysPBvOu4

Kapanadze tulee heti mieleen tästä eiks tuu teillekki?
tesla
 
Viestit: 687
Liittynyt: 05.11.2013 08:40

Re: Teslan teknologiaa ja tuhoisaa valokaarta sivuavat julka

ViestiKirjoittaja tesla » 13.06.2024 15:37

*Tässä toinen mielenkiintoinen. Ainakin siellä Siviilin ja Jussin tiloissa tämmöiset pitäisi olla mahdollisia tehdä eikös vain saunamiehet?

Tarjotkaa mulle edes oluet tästä vinkistä!

https://www.youtube.com/watch?v=3ehz4MT8ec8

Adrian Dniester Tesla Coil earth battery
tesla
 
Viestit: 687
Liittynyt: 05.11.2013 08:40

Re: Teslan teknologiaa ja tuhoisaa valokaarta sivuavat julka

ViestiKirjoittaja siviili2003 » 26.12.2024 18:18

Tulipatässä joululomalla kaivettua vanhoja päiväkirjoja, ja sattuipa silmään jotain aivan järisyttävää, Kohta on kanavalla lukijoita taas pitkästä aikaa, etenkin tässä narussa.

Hmm, niin siis mitä löytyikään, otetaanpas varovasti, silleen että kaikki pysyy kärryillä, Ehkäpä Villekin palaa takaisin keskustelemaan, Oulun päässä jo asia tiedetäänkin (ehdin jo alustavasti tiedottaa sinne).

Kyse on Teslan patentista US568176


Kuva

Nyt pidätelkää hengitystänne, mutta älkää liian kauan, ettei henki lähde :mrgreen:

Tämä keksintö on ollut julkisuudessa aiemmin nimellä: Joseph Newman energy machine, siis Teslan keksintö mutta Newmanin uusintamana, sama toimintaperiaate kummassakin.

Luinpas sitten William Alek:in postausta intalek@intalek.com, tuolta ulkomaisilta foorumeilta, vuodelta 2002.

Tähän alle pari kuvaliitettä tuosta postauksesta, nyt on jännää tosi jännää.




Kuva

¤

¤

Kuva

¤

sitten yksi linkki tähän alle:

http://exvacuo.free.fr/div/Sciences/Dos ... netism.pdf
¤
nyt lääähtee joka ukko auton kumit savuten kodinkonekorjaamoihin ostoksille, sillä erään pesukonemerkin poistovesipumppu ja sen sähköiset osat ovat prikulleen sopivia tämän keksinnön toistamiseen, kuva siitäkin pumpusta löytyy seuraavasta postauksesta, liitän kuvat siitä.
Avatar
siviili2003
 
Viestit: 2987
Liittynyt: 16.09.2009 20:08

Re: Teslan teknologiaa ja tuhoisaa valokaarta sivuavat julka

ViestiKirjoittaja siviili2003 » 26.12.2024 18:32

40896) pannaas laskuri päälle, niin nähhään paljonko lukijoita tulee tähän postaukseen.


Tässäpä kuvia niille jotka ehti lukea kaiken edellisestä postauksestani, tämmöiset kamat kun löytyy niin ootte tosi pitkällä, siihen enää muutama kondensaattori sekä joltisenkin verra kuparilankaa, sekä puurimaa että saa väsättyy sen Tesla kelankin tuohon, ja alumiinifolioo että kondensaattorikin saataisiin, Nytpä olis tubettaja Rassoojallekkin aika kiinnostava tutkittava kohe.


Kuva

ja tämmöiset osat on siitä pumpusta löydyttävä.





Kuva
Avatar
siviili2003
 
Viestit: 2987
Liittynyt: 16.09.2009 20:08

Re: Teslan teknologiaa ja tuhoisaa valokaarta sivuavat julka

ViestiKirjoittaja siviili2003 » 26.12.2024 21:30

Tulipa taas yksi oivallus lisää.

John Bedini sanoi ettei hänen systeemiinsä voi laittaa induktoria kuormaksi koska se tappaa Skalaari-aallon.

no kuinkas sitten Edwin Gray moottori saattoi toimia? tai esimerkiksi Testatika laite?

kyllä sen induktorin voi laittaa, mutta se on BIAS jännitettävä, niin kyllä sitten voi.

Bedinin kuorma ei ollut induktori vaan lyijyakku, se on BIAS systeemi.

¤

Nytpä muistan että Rainer Partasen akkukeksintö oli varsin kummallinen, koska se sisälsi apuakun (lyijyakku) joka toimi BIAS jännitelähteenä, ja vielä kummallisempaa on että siihen oli rakennettu myös TESLA-käämi, Rainer selittää patentissaan että se Tesla-käämi parantaa akun latautumista, Just Joo, nyt tuli selväksi että Rainer on piilottanut erinomaiseen akkukeksintöönsä sisälle Vapaa-energia laitteen.

Sanokaas joku Rainerille minulta terveisiä, että olen vetänyt häneltä "Housut" kinttuun, paljastin sun akkukeksintösi tosiasiallisen luonteen. :D
Avatar
siviili2003
 
Viestit: 2987
Liittynyt: 16.09.2009 20:08

Re: Teslan teknologiaa ja tuhoisaa valokaarta sivuavat julka

ViestiKirjoittaja siviili2003 » 26.12.2024 21:56

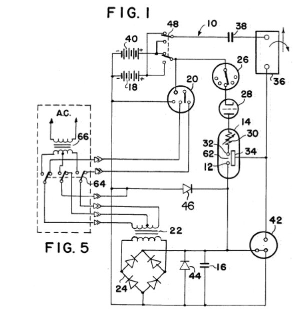
Kuva Rainerin patentista, lukekaa selitystekstit koko patentista, niin silloin teillekki selviää kaikki, siitä mikä tämä keksintö on.



Kuva

lukekaa koko patentti:

https://fi.espacenet.com/publicationDet ... ale=fi_FI#
Avatar
siviili2003
 
Viestit: 2987
Liittynyt: 16.09.2009 20:08

Re: Teslan teknologiaa ja tuhoisaa valokaarta sivuavat julka

ViestiKirjoittaja siviili2003 » 26.12.2024 22:07

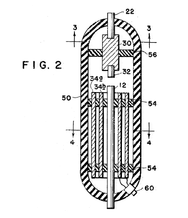
Parit kuvat Edwin Grayn BIAS etujännitetystä induktori keksinnöstä ja hänen Negatiivinen resistanssi yksikkönsä.

Gray matki Nikola Teslaa


Kuva


¤


Kuva
Avatar
siviili2003
 
Viestit: 2987
Liittynyt: 16.09.2009 20:08

Re: Teslan teknologiaa ja tuhoisaa valokaarta sivuavat julka

ViestiKirjoittaja tesla » 26.12.2024 23:04

Kesti kyllä aikansa tajuta mutta jos pitänee paikkansa on kovaa kamaa taas pakoputkessa!
tesla
 
Viestit: 687
Liittynyt: 05.11.2013 08:40

Edellinen

Paluu Teslan teknologia

Paikallaolijat

Käyttäjiä lukemassa tätä aluetta: Ei rekisteröityneitä käyttäjiä ja 1 vierailijaa

cron